Лекции
вернуться

Тесла Никола

Шрифт:

Для этого, возможно, было бы достаточно произвести один очень простой и широко известный опыт. Я мог бы взять знакомое устройство, лейденскую банку, зарядить ее от фрикционной машины, а затем разрядить. Объясняя вам ее стабильное состояние во время зарядки и переходное состояние во время разряда, и обратив ваше внимание на силы, которые вступают в игру и на те явления, которые они вызывают к жизни, я мог бы полностью описать эту современную идею. Без сомнения, на мыслителя этот простой опыт произвел бы такое же впечатление, как самая красочная демонстрация. Но это должна быть и экспериментальная демонстрация, такая, что кроме целей обучения преследует и цели развлечения, а в этом случае простой опыт, вроде описанного, вряд ли бы достиг целей, которые имеет в виду лектор. Следовательно, мне должно выбрать другой путь показа, может быть, более броский, но, возможно, не менее поучительный. Вместо фрикционной машины и лейденской банки я буду пользоваться в течение этих опытов индукционной катушкой, обладающей определенными свойствами, детально описанными мной во время лекции, прочитанной перед аудиторией Лондонского электротехнического института в феврале 1892 года. Эта катушка способна вырабатывать токи огромного напряжения, колеблющиеся с огромной скоростью. С помощью этого устройства я попытаюсь показать вам три особых класса эффектов, или явлений, и намереваюсь в ходе этих опытов не только проиллюстрировать их, но и сделать так, чтобы эти опыты научили нас какой-либо новой истине или показали нам какой-либо новый аспект этой захватывающей науки. Но прежде чем мы приступим, было бы полезно описать используемые устройства, а также методику получения высоких потенциалов и высокочастотных токов, которые работают во время этих опытов.

Об устройствах и методах преобразования тока

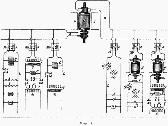
Эти высокочастотные токи получаются особым способом. Применяемая методика была предложена мною около двух лет назад во время лекции в Американском институте электроинженеров. Несколько способов, практикуемых в лабораторных условиях, получения таких токов из постоянного или низкочастотного переменного тока показаны на рисунке 1, который будет позже подробно описан. В целом необходимо заряжать конденсаторы от источника постоянного или переменного тока, желательно высокого напряжения, и разряжать их пробивным разрядом, соблюдая при "этом необходимые условия колебания тока. Ввиду всеобщего интереса, проявляемого к токам высокой частоты и эффектам, которые они порождают, мне кажется желательным немного задержаться на этом методе преобразования. Для того чтобы дать вам ясную картину происходящего, я предположу, что применение источника постоянного тока, часто очень удобно. Желательно, чтобы генератор давал такое высокое напряжение для возможности произвести разряд между контактами на небольшом расстоянии в воздухе. Если этого не происходит, следует прибегнуть к помощи вспомогательных устройств, некоторые из которых будут описаны позже. Когда конденсаторы заряжаются до определенного потенциала, воздух, или изолирующее пространство, пробивается и происходит разряд. Тогда происходит резкий бросок тока, то есть расходуется большое количество накопленной электрической энергии. Затем конденсаторы заряжаются, и такой же процесс повторяется более или менее быстро. Для производства таких резких бросков тока необходимо соблюдать определенные условия. Если скорость разряда конденсаторов соответствует скорости зарядки, то в таком случае ясно, что конденсаторы в процессе не участвуют. Если скорость разряда меньше скорости зарядки, то и тогда конденсаторы не могут играть важной роли. Но если, напротив, скорость разряда выше скорости зарядки, тогда достигается последовательность резких бросков тока. Очевидно, если скорость, с которой энергия рассеивается во время разряда, намного выше скорости подачи энергии на конденсаторы, внезапные разряды будут немногочисленными, между ними будут большие интервалы. Это всегда происходит, когда конденсатор большой емкости заряжается сравнительно слабым устройством. Если скорости заряда и рассеивания не различаются сильно, тогда разряды будут происходить более быстро и часто, и тем быстрее и чаще, чем меньше разница в скорости, до тех пор, пока скорость и частота разрядов не достигнут ограничений, присущих каждому отдельному случаю и зависящих от ряда причин. Таким образом, от источника постоянного тока мы можем получить последовательность разрядов желаемой скорости. Конечно, чем выше напряжение, выдаваемое генератором, тем меньше должна быть емкость конденсаторов и, в основном, по этой причине лучше использовать генератор высокого напряжения. Кроме того, такой генератор позволяет получить более высокую скорость колебаний.

Броски тока могут быть одного направления, но в описанных условиях обычно формируемые колебания накладываются на основные. Когда условия опыта определены таким образом, что наложенных колебаний нет, импульсы тока следуют в одном направлении, и мы имеем средство преобразования постоянного тока высокого напряжения в постоянный ток низкого напряжения, что, как я полагаю, может найти прикладное применение.

Этот способ преобразования крайне интересен и я был сильно впечатлен его красотой, когда впервые применил его. Он идеален во многих отношениях, и не требует применения никаких механических устройств, позволяет получать токи нужной частоты от обычной схемы постоянного или переменного тока. Частоту базовых разрядов в зависимости от относительной скорости подачи энергии и рассеивания можно широко изменять путем несложной регулировки этих показателей, а частоту наложенных колебаний — путем определения емкости, самоиндукции и сопротивления цепи. Потенциал же схемы можно поднять до нужной величины настолько, насколько может выдержать изоляция, путем соотнесения показателей емкости и самоиндукции во вторичной обмотке, которая может состоять из нескольких витков.

Рис. 2

Поскольку условия проведения опыта часто таковы, что прерывистость или колебания сразу не устанавливаются, особенно при использовании источника постоянного тока, полезно связать прерыватель с дугой, как я применял некоторое время назад дутьё или магнит, если такие приспособления есть под рукой. При преобразовании постоянного тока особенно эффективен магнит. Если первичным источником является генератор переменного тока, то желательно, как я указывал ранее, чтобы частота была низкой, а сила тока, формирующего дугу, высокой.

Вариант такого разрядника, который оказался удобным в использовании и применялся в нескольких опытах, в частности, для преобразования постоянного тока, показан на рисунке 2. NS — это полюса очень сильного магнита, возбуждаемого катушкой с. Полюсные наконечники имеют отверстия для регулировки и закрепляются в нужном положении винтами ss1Штоки разрядника dd1, заостренные на концах, для того чтобы приблизиться к зубцам полюсов, проходят через медные муфты bb1и крепятся винтами s2s2Пружины rr1 шайбы сс, надеты на штоки, причем шайбы служат для установки концов штоков на определенном приемлемом расстоянии при помощи винтов s3s3, а пружины — для разведения концов. Когда необходимо получить дугу, надо ударить легонько по одной из резиновых рукояток hh1 тогда концы штоков соприкасаются, но сразу разводятся пружинами rr1Такая конструкция хорошо зарекомендовала себя, когда эдс была недостаточна для пробоя между контактами, она также позволяет избежать короткого замыкания генератора металлическими концами штоков. Скорость прерывания тока магнитом зависит от напряжения магнитного поля и разности потенциалов на концах дуги. Прерывания обычно столь часты, что вызывают музыкальный сигнал. Несколько лет назад было замечено: когда мощная катушка индуктивности разряжается между полюсами сильного магнита, во время разряда раздается звук сродни пистолетному выстрелу. Было сделано туманное замечание относительно того, что искра усиливалась наличием магнитного поля. Теперь стало ясно, что ток пробоя, текущий некоторое время, прерывается много раз, что и порождает звук. Это явление особенно заметно, когда цепь возбуждения большого магнита или динамо-машины разрывается мощным магнитным полем.

Когда сила тока разряда относительно высока, желательно, чтобы на концах разрядных штоков были укреплены очень жесткие кусочки углерода, и дуга бы играла между ними. Это предохраняет разрядные штоки и, кроме того, имеет то преимущество, что пространство между ними имеет более высокую температуру, поскольку тепло не так быстро рассеивается через углерод, в результате чего для поддержания той же последовательности разрядов требуется меньшая эдс.

Разрядник другой формы, также с успехом применяемый в отдельных случаях, показан на рисунке 3. В данном случае стержни разрядника ddf проходят через отверстия в деревянном коробе В, который на внутренней поверхности имеет толстый слой слюды, что обозначено на рисунке жирными линиями. Отверстия снабжены слюдяными гильзами mm1некоей толщины, которые, по возможности, не должны касаться стержней dd. Короб снабжен крышкой с, окружность которой несколько больше самого короба. Искровой промежуток подогревается лампой l, установленной внутри короба. Пластина р над лампой позволяет потоку воздуха проходить только через воздуховод лампы е, а подача воздуха происходит через отверстия оо над днищем короба, причем воздух движется в направлении, указанном стрелками. Во время работы разрядника крышка короба закрыта, так что свет дуги не виден снаружи. Желательно исключить свечение, насколько это возможно, так как оно мешает проведению некоторых экспериментов. Разрядник такой конструкции очень прост и эффективен, если с ним правильно обращаться. Когда воздух нагревается до определенной температуры, он теряет свои свойства изолятора; становится слабым диэлектриком, и последствия этого таковы, что дуга устанавливается на большем расстоянии. Дуга, естественно, должна быть в достаточной степени изолятором, чтобы разряд проходил резко. Дуга, сформированная при таких условиях, довольно длинная, может быть достаточно чувствительной, и слабого тока воздуха через воздуховод с достаточно, чтобы произвести быстрые прерывания. Настройка производится путем регулирования температуры и скорости потока воздуха. Вместо использования лампы целей эксперимента можно достичь, добиваясь потока теплого воздуха другими способами. Очень простой метод, который уже применялся, — поместить дугу в длинную вертикальную трубку, сверху и снизу ограниченную пластинами для регулировки температуры и скорости потока воздуха. Следует предпринять меры для устранения звука.

Ослабить диэлектрические свойства воздуха можно путем его разрежения, применяя и магнит. Для этой цели берется большая трубка с мощными углеродными или металлическими электродами, между которыми возникает разряд, причем трубка помещается в мощном магнитном поле. Воздух из трубки откачивается до такой степени, что разряд проходит легко, но давление в ней должно быть более 75 мм, когда происходит обычный нитевидный разряд. В разряднике другого типа, совмещающем в себе все описанные особенности, разряд возникает между двумя подвижными полюсными наконечниками, причем пространство между ними нагревается до определенной температуры.

Следует отметить, что при использовании таких или подобных разрядных устройств пробойного типа ток проходит через первичную обмотку катушки, при этом нежелательно, чтобы число прерываний тока в секунду было больше, чем естественная частота колебаний тока в цепи питающей динамо-машины, а она обычно мала. Следует также обратить внимание аудитории на то, что хотя устройства, упомянутые в связи с пробойным разрядом, и полезны при определенных условиях, они всё же могут быть источниками проблем, так как создают прерывания и другие неполадки, с которыми следует бороться.

  • Читать дальше
  • 1
  • ...
  • 40
  • 41
  • 42
  • 43
  • 44
  • 45
  • 46
  • 47
  • 48
  • 49
  • 50
  • ...

Private-Bookers - русскоязычная библиотека для чтения онлайн. Здесь удобно открывать книги с телефона и ПК, возвращаться к сохраненной странице и держать любимые произведения под рукой. Материалы добавляются пользователями; если считаете, что ваши права нарушены, воспользуйтесь формой обратной связи.

Полезные ссылки

  • Моя полка

Контакты

  • help@private-bookers.win